激光氧含量分析仪使用说明
2022-03-22 必威体育在线注册,必威体育(中国)
二氧化碳含量分析仪使用说明
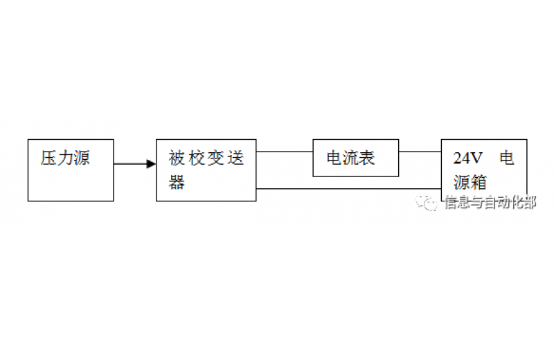
WAX-100系列压差变送器校准办法 本办法适用于本公司生产现场运行中、简单修理后及新购进的压差变送器的校准。
2022-03-21 必威体育在线注册,必威体育(中国)
YTC阀门定位器调试方法
2022-03-20 必威体育在线注册,必威体育(中国)